1. 서 론
1.1. 연구 배경
1.2. 선행 연구
1.3. 연구 목적
2. 연구 방법
2.1. 대상 건물 및 열원시스템
2.2. DNN 기반 예측 모델 개발
2.3. 냉각수 온도 최적화 알고리즘 개발 및 적용
3. 연구결과
3.1. 냉각수 온도 비교
3.2. 운전 비용 절감 효과 비교
4. 결 론
1. 서 론
1.1. 연구 배경
공조시스템은 일반적으로 건물 에너지 소비의 약 40%를 차지하며, 이는 건물 부문에서 발생하는 온실가스 배출과 직결된다(González-Torres, Pérez-Lombard, Coronel, Maestre, & Yan, 2022). 한국은 파리협정에 따라 기후변화 대응을 위한 온실가스 감축 목표를 수립하였으며, 2030년까지 2018년 대비 40% 감축, 2050년까지 탄소중립 달성을 목표로 하고 있다(UNFCCC, 2015). 이러한 국가적 목표를 달성하기 위해서는 건물 부문에서의 에너지 효율 개선이 필수적이며, 특히 공조시스템의 고효율 운영 전략 개발이 중요한 과제로 대두되고 있다.
사무용 건물의 경우, 재실자의 쾌적성이 업무 생산성에 직결되기 때문에(Vimalanathan & Ramesh Babu, 2014) 쾌적성을 확보하면서도 에너지 소비를 최소화할 수 있는 효율적인 운영 전략이 요구된다. 특히, 시시각각 변하는 외기조건과 실내부하에 따라 각 설비의 제어 설정값을 적절히 변경함으로써 공조시스템의 효율적인 운전이 가능하나, 대부분의 현장에서는 최대 부하 기반 설계에 따라 선정된 설정값으로 연간 운전하고 있다. 일부 현장에서는 관리자가 직접 설정값을 조정하기도 하나, 외기조건과 실내부하가 지속적으로 변하는 상황에서 관리자의 경험만으로 최적 설정값을 도출하기는 어렵다. 잘못된 설정은 에너지 낭비뿐 아니라 재실자의 쾌적성 저하로도 이어질 수 있으므로, 예측 모델을 활용한 동적 설정값 최적화 기법의 도입이 필요하다. 최근에는 데이터 기반 예측 모델을 활용한 최적화 기법에 대한 연구가 활발히 진행되고 있으며, 선행 연구에 따르면 이를 통해 7~50%의 에너지 소비량 또는 운영 비용을 절감할 수 있는 것으로 보고되고 있다 (Afram, Janabi-Sharifi, Fung, & Raahemifar, 2017). 기존 제어 방식 및 운영 상태에 따라 절감 효과의 차이는 보이나, 기기의 교체 없이 제어 전략의 고도화만으로 높은 에너지 절감 효과를 달성할 수 있다는 점에서 매우 유효한 접근 방식으로 평가된다.
1.2. 선행 연구
공조시스템의 에너지 효율을 향상시키기 위한 데이터 기반 예측 모델 활용에 대한 주요 연구는 다음과 같다.
Noh와 Lee (2024)는 베트남 하노이에 위치한 사무용 건물의 열원시스템을 대상으로, 전력 소비량을 예측하는 DNN (Deep Neural Network) 기반 모델을 개발하였다. 이들은 학습 데이터 부족 문제를 해결하기 위해 실제 운전 데이터로 보정한 물리 기반 시뮬레이션 모델을 구축하였으며, 이를 통해 다양한 외기 조건과 설정값에 대응하는 학습 데이터를 생성하였다. 생성된 데이터를 활용해 DNN 초기 모델을 학습시키고, 베이지안 최적화를 통해 최적 하이퍼파라미터를 도출하여 예측 성능을 향상시켰다. 최종 모델은 R² score 0.99, CV(RMSE) 1.21%의 높은 예측 정확도를 보였으며, 이는 실데이터 부족 문제에 대한 효과적인 대응 방안을 제시한 사례로 평가된다.
Merabet et al.(2021)은 AI 기반 BEMS(Building Energy Management System)가 에너지 효율성과 열적 쾌적성의 동시 달성에 핵심적인 역할을 수행함을 분석하였다. 특히, ANN(Artificial Neural Network) 및 FL(Fuzzy Logic) 기법이 공조시스템의 최적 제어에 효과적인 도구로 작용하며, 해당 기술의 고도화를 위해 정교한 모델링과 대규모 데이터 확보가 필수적임을 강조하였다. 또한, IoT 기반 스마트 빌딩의 구축이 데이터 수집 및 관리 효율성을 향상시킬 수 있음을 제시하였다.
Seong, Kim과 Choi (2020)는 복잡한 구조를 갖는 중앙공조시스템의 냉수 배관계를 최적화하기 위해 유전 알고리즘을 적용하였다. 이들은 Building Energy Codes Program과 ASHRAE 90.1에서 제시된 표준 건물을 기반으로 시뮬레이션 모델을 구축하였으며, 냉수 온도와 유량을 제어 변수로 설정하여 최적 제어를 수행하였다. 그 결과, 냉동기 에너지 소비량은 21.43%, 냉수 펌프는 8.71% 절감되었고, 시스템 전체 에너지 소비량은 16.98% 감소하는 효과를 확인하였다. 이는 유전 알고리즘 기반 제어 최적화 기법이 실제 시스템의 에너지 효율 개선에 효과적으로 적용될 수 있음을 입증한 사례이다.
Zou, Yu과 Ergan (2020)는 기존 DRL(Deep Reinforcement Learning) 에이전트의 훈련 환경이 실제 HVAC 시스템의 동작을 충분히 반영하지 못한다는 한계를 보완하기 위해, 시뮬레이션 기반 모델 대신 실제 사무용 건물의 BAS (Building Automation System)에서 수집된 2년간의 AHU (Air Handling Unit) 운전 데이터를 활용하였다. 해당 데이터를 기반으로 LSTM(Long Short-Term Memory) 네트워크를 구성하고, DRL 에이전트를 훈련 및 성능 평가하였다. 구축된 LSTM 기반 환경은 AHU 제어 변수에 대해 평균 MSE 0.0015의 정확도를 보였으며, DRL 제어기 적용 시 기존 규칙 기반 제어 대비 27~30%의 에너지 절감 효과를 달성하였다. 또한, 평균 PPD(Predicted Percentage of Dissatisfied) 10% 이하를 유지함으로써, DRL과 LSTM의 결합이 에너지 효율성과 쾌적성 개선에 모두 효과적임을 확인하였다.
Yeon과 Lee (2024)는 EnergyPlus를 기반으로 대형 사무용 건물의 HVAC 시스템 시뮬레이션 모델을 개발하고, 이를 활용해 DNN 기반 에너지 소비 예측 모델 및 실시간 제어 알고리즘을 구축하였다. 해당 알고리즘은 AHU 토출 온도와 냉각수 온도 설정값을 제어 변수로 활용하였으며, 실시간 운전 시 냉각수 온도는 기존보다 낮게, AHU 토출 온도는 높게 조정되었다. 그 결과, 기존 제어 방식 대비 약 16%의 냉방 에너지 절감 효과를 확인하였다.
이처럼 다양한 선행연구를 통해, 인공지능 기반 제어 기법이 건물 공조시스템의 에너지 효율 향상에 효과적으로 기여할 수 있음이 다수 사례를 통해 입증되었다. 그러나 대부분의 연구는 시뮬레이션 환경 또는 단기간의 제한된 실험 데이터를 기반으로 수행되어, 현장 환경에서의 지속적 적용성과 실효성을 입증하는 데 한계가 있다. 실제 건물에 알고리즘을 적용하고 BAS 또는 BEMS 연동을 통해 실시간 데이터 기반 성능을 장기간 정량 평가한 연구는 극히 드물다.
1.3. 연구 목적
본 연구의 목적은 DNN 기반 예측 모델을 활용하여 냉각수 온도 설정값을 최적화하는 알고리즘을 개발하고, 이를 실제 사무용 건물의 열원시스템에 적용함으로써 냉방 운전 비용 절감 효과를 장기간에 걸쳐 정량적으로 검증하는 데 있다. 이를 위해, 실시간 외기 조건 및 냉방 부하 정보를 입력 변수로 하는 DNN 예측 모델을 구축하고, 예측된 운전 비용을 최소화하는 냉각수 온도를 도출하는 최적화 알고리즘을 개발하였다. 개발된 알고리즘은 BEMS와 연동되어 2023년과 2024년 두 해에 걸쳐 실제 건물에 적용되었으며, IPMVP(International Performance Measurement and Verification Protocol) 방법론에 따라 알고리즘 적용 전후의 운전 데이터를 분석함으로써 에너지 절감 효과를 정량적으로 평가하였다(EVO, 2012). 이를 통해 기존 연구들이 주로 시뮬레이션 환경이나 단기 실험에 기반한 결과를 제시한 한계를 보완하고, 인공지능 기반 제어 알고리즘이 실제 건물 환경에서도 장기적으로 안정적이며 효과적으로 운용될 수 있음을 실증적으로 입증하였다.
2. 연구 방법
2.1. 대상 건물 및 열원시스템
본 연구에서는 제안한 DNN 예측 모델 기반 냉각수 온도 설정값 최적화 알고리즘의 효과를 검증하기 위해, 경기도 수원시에 위치한 대형 사무용 건물을 대상으로 실증 연구를 수행하였다. 대상 건물은 지하 5층, 지상 27층 규모의 두 개 동으로 구성되어 있으며, 연면적은 약 309,980㎡, 상시 재실 인원은 약 10,000명에 달한다.
건물의 공조시스템은 흡수식 냉동기가 설치된 중앙공조 방식으로 구성되어 있으며, 열원시스템은 흡수식 냉동기, 개방형 냉각탑, 냉각수 순환펌프, 냉수 순환펌프로 구성된다. 열원시스템의 계통도는 Figure 1에, 주요 설비 사양은 Table 1에 나타낸다. 흡수식 냉동기는 총 4대로, 각각의 용량은 1,000 USRT이며, 성능계수(COP)는 1.3이다. 재생기의 열원으로는 스팀을 사용하며, 최대 사용량은 3,980 kg/h, 스팀 압력은 7.0~7.5 kgf/cm2, 전동기 출력은 16.55 kW이다. 증발기의 냉수 입·출구 온도는 각각 15°C와 7°C이며, 냉수 유량은 6,300 LPM이다. 응축기의 냉각수 입·출구 온도는 각각 32°C와 39.4°C이며, 냉각수 유량 12,230 LPM이다. 냉각탑은 총 4대가 설치되어 있으며, 각각의 용량은 1,800 CRT이다. 각 냉각탑에는 팬 4대가 장착되어 있으며, 개별 팬의 소비전력과 풍량은 각각 37 kW와 1,926 CMM이다. 냉각수 순환펌프는 스페어 1대를 포함해 총 5대가 설치되어 있으며, 펌프당 유량은 12,230 LPM, 양정은 36 m, 소비동력은 132 kW이다. 냉수 순환펌프 또한 5대(스페어 포함)로 구성되며, 펌프당 유량 6,300 LPM, 양정 30 m, 소비동력 55 kW이다.
Table 1.
Equipment specification
본 연구에서 분석 대상이 되는 냉동기 및 관련 열원 설비들의 제어 사양은 다음과 같다.
2.1.1 가동 장비 대수 제어
냉동기의 가동 대수는 외기 조건, 건물의 가동 상태, 냉수 공급 온도 등의 요소를 종합적으로 고려하여 관리자가 직접 설정한다. 냉동기와 연계되어 운전되는 냉수 펌프, 냉각수 펌프, 냉각탑은 냉동기의 가동 대수와 동일하게 연동되어 운전된다.
2.1.2 냉각탑 팬의 수 및 속도 제어
냉각탑 팬은 저속 및 고속의 두 가지 속도로 운전이 가능하며, 냉각탑 출구 냉각수의 온도가 목표 설정값에 도달하도록 팬의 수와 속도를 조절한다. 냉각수 온도가 설정값보다 2°C 낮아질 경우, 팬 한 대의 속도가 고속에서 저속으로 전환되거나, 이미 저속으로 운전 중인 팬 한 대가 정지된다. 반대로, 냉각수 온도가 설정값보다 2°C 높아질 경우, 팬 한 대의 속도가 저속에서 고속으로 전환되거나, 이미 고속으로 운전 중인 팬 한 대가 추가로 기동된다. 단, 운전 중인 팬의 최소 개수는 1대로 유지된다.
2.1.3 냉각수 및 냉수 펌프 유량 제어
냉각수 펌프와 냉수 펌프는 고정 속도 펌프로, 각각의 펌프는 정격 유량 조건으로 운전된다.
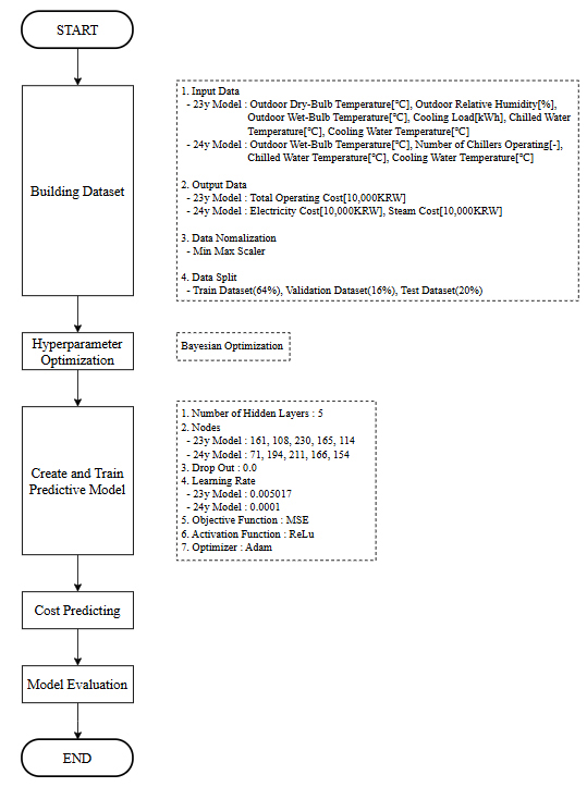
2.2. DNN 기반 예측 모델 개발
인공신경망(Artificial Neural Network, ANN)은 생물학적 신경망의 구조와 기능을 모사하여 개발된 알고리즘으로, 입력층(Input Layer), 하나 이상의 은닉층(Hidden Layer), 그리고 출력층(Output Layer)으로 구성된다. 각 뉴런은 활성화 함수(Activation Function)를 통해 입력된 정보를 비선형적으로 변환하여 다음 층으로 전달하며, 이 과정을 통해 복잡한 함수 근사와 패턴 인식이 가능하다. 본 연구에서는 다층 퍼셉트론(Multi-Layer Perceptron, MLP)에 은닉층을 다수 추가한 구조인 심층신경망(DNN)을 채택하였다. DNN은 대규모 데이터를 기반으로 복잡한 상관관계를 학습할 수 있어, HVAC 시스템의 에너지 소비 예측과 같은 고차원적 문제에 효과적으로 적용될 수 있다(Park & Lee, 2023).
DNN 기반 예측 모델을 개발하기 위해서는 다양한 냉각수 온도 설정 조건에서 수집된 학습 데이터가 필요하다. 그러나 기존 시스템은 냉각수 온도 설정값이 32°C로 고정되어 운전되어 왔기 때문에, 설정값 변화에 따른 데이터 확보에 한계가 있었다. 이에 따라 본 연구에서는 2023년과 2024년 실증에 적용된 예측 모델의 학습 데이터를 다음과 같이 구성하였다.
2.2.1 2023년 예측 모델
기존의 2022년 6월 1일부터 9월 2일까지, 냉각수 온도가 32°C로 고정된 상태에서 수집된 데이터에 더하여, 2023년 6월 1일부터 8월 1일까지 냉각수 온도 설정값을 단계적으로 조정하며 수집한 데이터를 추가하였다. 이를 통해 총 2,117개의 학습 데이터를 구성하여 예측 모델을 개발하였으며, 해당 모델은 2023년 9월 실증에 적용되었다.
2.2.2 2024년 예측 모델
2023년 실증을 통해 수집된 운전 데이터를 반영하여 예측 모델을 개선하였다. 특히, 2023년 9월부터 말까지의 알고리즘 적용 결과 데이터를 포함하여 학습 데이터를 확장하였으며, 이를 통해 총 2,369개의 데이터를 기반으로 2024년 모델을 재학습하였다. 이와 같은 방식으로 매년 실증 데이터를 순차적으로 반영함으로써, 예측 모델의 정밀도를 지속적으로 향상시키고 알고리즘의 제어 성능을 점진적으로 고도화하였다.
학습 데이터는 입력 변수와 출력 변수로 구성되며, 입력 변수는 외기 조건과 부하 관련 항목, 출력 변수는 시스템의 에너지 소비 비용이다. 2023년 모델에서는 외기온도, 외기습도, 외기습구온도, 냉동기 처리열량, 냉수 온도, 냉각수 온도를 입력 변수로 설정하고, 전체 운전 비용을 출력 변수로 사용하였다. 반면 2024년 모델에서는 외기습구온도만을 외기 조건 입력 변수로 활용하였다. 이는 외기습구온도가 외기온도와 외기습도를 반영한 대표 변수로, 입력 차원을 줄이면서도 충분한 정보를 제공하기 때문이다. 또한, 냉동기 운전 대수를 추가 입력 변수로 포함하였으며, 이는 냉동기의 전력 및 스팀 소비에 직접적인 영향을 미치기 때문이다. 출력 변수는 전체 운전 비용 대신 전력 비용과 스팀 비용으로 분리하여 예측 정확도를 향상시키고 결과 해석의 명확성을 확보하였다.
본 연구에서는 HVAC 시스템의 에너지 소비량을 예측하기 위해 Python을 활용하여 DNN 기반의 예측 모델을 개발하였다. 모델 개발 절차는 Figure 1에 도시하였으며, 주요 단계는 다음과 같다. 먼저, 수집된 데이터를 기반으로 데이터세트를 구성하고, 변수 간의 스케일 차이를 해소하기 위해 정규화를 수행한 후, 전체 데이터를 학습 데이터(64%), 검증 데이터(16%), 테스트 데이터(20%)로 분할하였다. 이후, 하이퍼파라미터 최적화를 통해 모델 구조를 설정하고, 학습과 평가 과정을 거쳐 최종 예측 모델을 구축하였다. 모델 성능을 최적화하기 위해서는 하이퍼파라미터의 적절한 설정이 필수적이다. 하이퍼파라미터는 모델의 구조와 학습 방식에 직접적인 영향을 미치는 요소로, 본 연구에서는 Bayesian Optimization 기법을 활용하여 최적 조합을 도출하였다. 베이지안 최적화는 Surrogate Model과 Acquisition Function를 기반으로 탐색 공간 내에서 효율적으로 최적해를 찾는 기법으로, Manual Search, Grid Search, Random Search 대비 높은 탐색 효율과 정확도를 제공한다. 본 연구에서 최적화 대상으로 설정한 하이퍼파라미터는 은닉층의 개수, 각 층의 노드 수, 드롭아웃 비율, 학습률이며, 이들의 탐색 범위 및 최종 도출된 최적값은 Table 2에 정리하였다. 2023년 모델의 경우 은닉층은 총 5개로 구성되었으며, 각 층의 노드 수는 각각 161, 108, 230, 165, 114개로 설정되었다. 드롭아웃 비율은 0.0, 학습률은 0.005017로 최적화되었다. 2024년 모델 또한 은닉층 5개로 구성되었으며, 노드 수는 71, 194, 211, 166, 154개, 드롭아웃 비율은 0.0, 학습률은 0.0001로 설정되었다. 도출된 최적 하이퍼파라미터 조합을 기반으로 DNN 모델의 학습을 수행하였으며, Epoch은 매뉴얼 서치를 통해 200회로 설정하였다. 또한, 목적함수는 MSE로 설정하여 오차를 줄였으며, 활성화함수는 ReLu, 최적화함수는 Adam으로 설정하였다. 학습 과정에서는 과적합을 방지하고 일반화 성능을 확보하기 위해 검증 데이터를 활용하여 각 Epoch마다 Validation Loss를 평가하였으며, 해당 Loss가 최소가 되는 시점의 모델을 지속적으로 갱신하여 최종 모델로 선정하였다. 이를 통해 학습 데이터에 과도하게 적응하는 현상을 방지하고, 실제 환경에 적용 가능한 예측 성능을 확보하였다. 완성된 모델의 성능 평가는 테스트 데이터를 통해 수행되었으며, 모델의 출력값과 실제 값을 비교하여 회귀 결정계수(R²)와 CV (RMSE)를 산출하였다. 그 결과, 2023년 모델은 전체 운전 비용 예측에서 R² score 0.79, CV(RMSE) 16.9%, 2024년 모델은 전력 비용 예측에서 R² score 0.89, CV(RMSE) 14.1%, 스팀 비용 예측에서 R² score 0.84, CV(RMSE) 15.8%로, 모두 ASHRAE Guideline 14의 기준(R² > 0.75, CV(RMSE) < 30%)을 만족하는 우수한 예측 성능을 보였다(ASHRAE, 2014).
Table 2.
Bayesian optimization range and result
| Hyperparameter | Range | Result (2023) | Result (2024) |
| Hidden Layers | 2~5 | 5 | 5 |
| Nodes | 16~256 | 161, 108, 230, 165, 114 | 71, 194, 211, 166, 154 |
| Drop Out | 0.0~0.3 | 0.0 | 0.0 |
| Learning Rate | 0.0001~0.01 | 0.005017 | 0.0001 |
2.3. 냉각수 온도 최적화 알고리즘 개발 및 적용
흡수식 냉동기의 냉각수 온도는 열원시스템의 운전 효율 및 에너지 소비량에 직접적인 영향을 미치는 주요 제어 변수이다. 흡수식 냉동기에서 냉매 증기는 흡수제에 의해 흡수되며, 이 과정에서 발생하는 흡수열은 냉각수를 통해 제거된다. 이후 냉매를 흡수한 용액은 재생기로 이송되어 스팀에 의해 가열되고, 냉매가 분리되면서 고농도의 흡수제가 재생된다. 이 열역학적 사이클에서 냉각수 온도는 냉각탑의 전력 소비량과 냉동기의 스팀 소비량에 상반된 영향을 미친다. 냉각수 온도를 낮게 설정할 경우, 냉각탑 팬의 작동률이 증가하여 전력 소비량이 증가하지만, 흡수기 내 열 제거 효율이 향상됨에 따라 냉동기의 스팀 소비량은 감소한다. 반대로, 냉각수 온도를 높게 설정하면 팬 작동이 줄어들어 전력 소비는 감소하지만, 흡수 효율이 저하되어 재생기에서 요구되는 스팀 소비량이 증가하게 된다. 따라서 냉각수 온도에 따른 전력 소비와 스팀 소비 간의 트레이드 오프 관계를 정량적으로 분석함으로써, 외기 조건 및 시스템 운전 상태에 따른 최적의 운전 비용을 산출하고 이를 기반으로 최적의 냉각수 온도 설정값을 도출하는 것이 중요하다.
이러한 배경을 바탕으로, 본 연구에서는 냉각수 온도 설정값을 제어 변수로 하는 최적화 알고리즘을 개발하고, 이를 실제 건물에 적용하여 에너지 절감 효과를 실증하였다. 알고리즘의 흐름도는 Figure 3에 제시하였다. 개발된 알고리즘은 BEMS로부터 실시간 운전 데이터를 수집하여 전처리한 후, 냉각수 온도 설정값의 탐색 범위를 설정한다. 냉각수 온도 범위는 2023년에는 24~32°C로 설정하였으며, 현장의 운전 안정성을 고려하여 2024년에는 28~32°C로 조정하였다. 또한, 냉각수 온도는 외기 습구온도보다 낮을 수 없기 때문에, 기존 운전 데이터를 기반으로 Approach 온도를 고려하여 하한값을 “외기 습구온도 + 2°C”로 설정하였다. 설정된 범위 내에서 냉각수 온도를 1°C 단위로 변화시키며, DNN 기반 예측 모델을 통해 각 설정값에 대한 시스템 운전 비용을 예측한다. 운전 비용이 최소가 되는 냉각수 온도를 최적 설정값으로 결정하고, 이를 시스템에 적용한다. 알고리즘의 실행 주기는 데이터 취득 시간, 설정값 전달 시간, 설정값 변경에 따른 설비 부담 등을 고려하여 20분으로 설정하였다.
현장 적용을 위해, 알고리즘과 기존 BEMS 간의 연동이 가능한 자동 제어 시스템을 구축하였다. 알고리즘은 BEMS에 1분 간격으로 저장되는 실시간 운전 데이터를 주기적으로 수집하고, 이를 분석하여 최적 설정값을 산출한다. 산출된 설정값은 오픈 소스 메시지 브로커인 RabbitMQ를 통해 BEMS에 전송되며, 이를 통해 각 설비에 설정값이 전달된다. 해당 설정값은 다음 실행 주기까지 유지되며, 이 기간 동안의 운전 데이터는 BEMS에 저장되어 다음 알고리즘 입력으로 활용된다.
3. 연구결과
개발된 알고리즘은 2023년 9월 1일부터 9월 27일까지, 2024년에는 7월 11일부터 9월 18일까지 적용되었으며, Baseline은 2022년 6월 1일부터 9월 2일까지의 운전 데이터를 활용하였다. 냉방 부하가 집중되는 오전 9시부터 오후 7시까지의 데이터를 대상으로 알고리즘의 효과를 분석하였다.
3.1. 냉각수 온도 비교
알고리즘 적용 전후의 냉각수 온도 비교 결과를 Figure 4에 나타냈다. Baseline 기간에는 외기 조건과 무관하게 냉각수 온도 설정값이 32°C로 고정되어 운전되었으며, 실제 운전 데이터 기준 평균 냉각수 온도는 33.0°C로 나타났다. 반면, 알고리즘이 적용된 2023년에는 냉각수 온도가 25.2°C에서 33.1°C 범위에서 변동하였고, 평균 온도는 29.1°C였다. 2024년의 경우 냉각수 온도는 28.4°C에서 34.3°C 범위에서 운전되었으며, 평균 온도는 30.9°C로 확인되었다. 2023년과 2024년 모두 알고리즘 적용으로 인해 냉각수 온도 설정값은 Baseline 대비 전반적으로 낮은 수준에서 운전되었으며, 특히 외기 습구온도가 낮은 시간대에는 냉각수 온도도 함께 낮게 유지되는 경향이 뚜렷하게 나타났다. 다만, 실증 기간의 차이로 인해 2023년(9월)과 2024년(7~9월)의 외기 습구온도 분포가 상이하였고, 이에 따라 냉각수 온도의 가동 범위에도 다소 차이가 발생하였다.
3.2. 운전 비용 절감 효과 비교
실제 건물에 알고리즘을 적용하여 성능을 평가할 경우, 적용 전후의 외기 조건 및 내부 부하 등 경계 조건의 차이로 인해 동일한 환경에서 효과를 정량적으로 검증하기 어렵다. 이러한 한계를 보완하고 동일 조건에서 알고리즘의 적용 효과를 명확히 분석하기 위해, 국제적으로 널리 활용되는 IPMVP의 Option C 방법론을 채택하였다. IPMVP Option C는 알고리즘 적용 이전의 데이터를 바탕으로 회귀모델을 구축하고, 알고리즘 적용 후의 측정된 에너지 소비량으로 계산한 운전비용과 동일 기간의 독립변수를 회귀모델에 적용하여 계산한 예측 운전비용을 비교함으로써 절감 효과를 산출한다. Baseline 데이터를 이용하여 냉동기 처리 열량을 독립변수, 전체 열원시스템의 운전 비용을 종속변수로 하는 회귀식을 도출하였으며, 이 회귀모델의 결정계수(R²)는 0.79로, IPMVP에서 권장하는 기준값인 0.75를 상회하였다. 도출된 회귀식은 식 (1)에 제시하였다.
여기서 는 전체 열원시스템 운전비용[만원]이고, 는 냉동기 처리열량[kWh]을 의미한다. 본 연구에서는 2022년을 Baseline으로 설정하고, 알고리즘을 적용한 2023년과 2024년의 운전 데이터를 비교함으로써 알고리즘 적용에 따른 운전비용 절감 효과를 분석하였다. Figure 5는 냉동기 처리열량과 전체 운전비용의 시간당 데이터를 산점도로 나타낸 것으로, 두 해 모두 알고리즘 적용 후의 데이터가 Baseline 대비 하향 분포되어 있음을 통해 운전비용이 절감되었음을 시각적으로 확인할 수 있다. 회귀식을 활용한 정량적 분석 결과, 2023년의 예측된 Baseline 운전비용은 13,061만원이었으며, 실제 알고리즘 적용 시 운전비용은 9,612만원으로, 총 3,449만원(약 26.4%)의 비용이 절감된 것으로 나타났다. 2024년의 경우, 예측된 Baseline 운전비용은 19,033만원, 실제 운전비용은 15,320만원으로, 약 3,713만원(약 19.5%)의 절감 효과가 확인되었다.
한편, 2024년의 절감률이 2023년보다 낮았던 이유는 실증 적용 시기의 외기 조건 및 부하 수준의 차이에 기인한다. 2023년에는 외기온도가 비교적 낮고 냉방 부하가 적은 9월에 알고리즘이 적용된 반면, 2024년은 외기온도가 높고 냉방 부하가 큰 7월부터 적용되었다. 이로 인해 Figure 6과 Figure 7에서 확인할 수 있듯이, 2023년에는 전반적으로 낮은 냉각수 온도와 저부하 구간에서의 운전이 많았고, 이에 따라 2024년에 비해 더 높은 비용 절감률을 기록한 것으로 분석된다.
4. 결 론
본 연구에서는 사무용 건물의 냉방 에너지 절감을 목적으로, DNN 기반 에너지 소비 예측 모델과 이를 활용한 냉각수 온도 최적화 알고리즘을 개발하고, 냉방기간 동안 실제 건물에 적용하여 효과를 검증하였다. 예측 모델은 외기 조건, 공조 부하, 제어 설정값 등을 입력 변수로 하고, 전력 비용과 스팀 비용을 출력 변수로 하여 학습되었다. 개발된 알고리즘은 BEMS로부터 수집된 실시간 데이터를 기반으로 냉각수 온도의 최적 범위를 설정한 후,운전비용을 예측하여 최소 비용이 되는 값을 냉각수 온도 설정값으로 결정하고, 이를 실제 HVAC 시스템에 자동 적용하는 방식으로 동작한다. 해당 알고리즘은 2023년 9월과 2024년 7~9월 기간 동안 현장에 적용되었다.
알고리즘 적용 결과, 냉각수 온도는 외기 습구온도 변화에 따라 보다 유연하게 조정되었으며, 평균적으로 Baseline(2022년) 대비 낮은 온도로 운전되었다. 이에 따라, 2023년에는 약 26.4%, 2024년에는 약 19.5%의 운전 비용 절감 효과가 확인되었다. 2024년의 절감률이 낮아진 것은 적용 시기의 차이와 외기 조건, 냉동기 부하의 증가에 따른 냉각수 온도 설정 상승 때문으로 분석된다.
이러한 실증 결과를 통해, DNN 기반 냉각수 온도 최적화 알고리즘이 실제 건물 환경에서 에너지 비용 절감에 효과적으로 기여할 수 있는 제어 기술임을 확인할 수 있었다.









